
■ 概述
ZAZN型电动双座调节阀,接受来自调节仪表的直流电流信号,改变被调介质流量,使被控工艺参数保持在给定值。广泛应用于电力、冶金、化工、石油、轻纺、制药、造纸等工业部门的生产自动化控制。
本系列产品公称通径由20至200mm,公称压力有1.0、1.6、4.0、6.4MPa,使用温度范围由-250~450℃,接受信号为0~10mA.DC或4~20mA.DC。电动双座调节阀适用于压差较大场合。按阀内件密封材质分又有金属-金属和非金属-金属密封两种,后者阀关闭时泄漏量可达到Ⅵ级(零泄漏)标准。按填料不同可分为一般填料密封和波纹管密封两种,前者适用于一般场合,而后者用于不允许外漏的特殊场合,流量特性为线性或等百分比。配用不同的执行机构可分为普通型和电子型两种。多种多样的品种规格可供选择。
■ 特点
·阀体按流体力学原理设计成等截面低流阻流道.额定流量系数增大30%。
·可调范围大,固有可调比为50,流量特性有直线和等百分比。
·电动双座调节阀不平衡力小,阀稳定性好,使用压差大。
·调节切断型采用软密封结构阀芯,达Ⅵ级泄漏标准(零泄漏)。
·伺服放大器采用深度动态负反馈。可提高自动调节精度。
·电动操作器有多种形式,可适用于4~20mA.DC或0~10mA.DC。
·电子型电动调节阀可直接由电流信号控制阀门开度,无需伺服放大器。
·波纹管密封型调节阀对移动的阀杆形成完全的密封,杜绝流体外漏。
■ 主要零件材料
阀体、阀盖:HT200、ZG230-450、ZG1Cr18Ni9Ti
阀芯、阀杆:1Cr18Ni9Ti、司太莱合金堆焊、增强聚四氟乙烯
填料:聚四氟乙烯、柔性石墨
衬套:2Cr13
垫片:橡胶石棉板、1Cr18Ni9Ti、石棉缠绕垫片
波纹管:1Cr18Ni9Ti
■ 主要技术参数
|
公称通径DN(mm) |
25 |
32 |
40 |
50 |
65 |
80 |
100 |
125 |
150 |
200 |
|
|
额定流量 |
直线 |
12.1 |
10.4 |
30.3 |
48.3 |
75.9 |
121 |
193.6 |
302.5 |
484 |
759 |
|
等百分比 |
11 |
17.6 |
27.5 |
44 |
69.3 |
110 |
176 |
275 |
440 |
693 |
|
|
额定行程(mm) |
16 |
25 |
40 |
60 |
|||||||
|
公称压力PN(MPa) |
1.0、1.6、4.0、6.4 |
||||||||||
|
固有流量特性 |
直线、等百分比 |
||||||||||
|
固有可调比 |
50 |
||||||||||
|
允许泄漏量 |
硬密封:Ⅱ、Ⅳ级 软密封:Ⅵ级 |
||||||||||
|
工作温度t(℃) |
-250~-60、-20~200、-40~250、-40~450、-60~450 |
||||||||||
|
信号范围(mA.DC) |
O~10、4~20 |
||||||||||
|
作用方式 |
电关式、电开式 |
||||||||||
|
使用环境温度(℃) |
电动调节阀:-20~70 伺服放大器:0~50 |
||||||||||
|
使用环境湿度 |
电动调节阀:≤95% 伺服放大器:≤85% |
||||||||||
|
电源电压 |
220V.Ac 50Hz 380V.Ac 50Hz |
||||||||||
﹡ 本产品性能指标贯彻JB/T7387-94。
|
序号 |
项目 |
性能指标 |
|
1 |
基本误差(%) |
±2.5 |
|
2 |
回差(%) |
1.5 |
|
3 |
死区(%) |
3.0 |
|
4 |
额定行程偏差(%) |
+2.5 |
|
5 |
额定流量系数(%) |
±10 |
|
6 |
固有流量特性 |
符合IEC534-1、GB/T4213-92中规定的斜率偏差 |
■ 双座外形
■ 阀体及阀芯材料选择

软阀座型 工作温度与最大压差范围 司太莱合金堆焊 工作温度与常用压差范围
■ 配套用电动执行机构有关技术参数
|
公称通径DN(mm) |
25 |
32 |
40 |
50 |
65 |
80 |
100 |
125 |
150 |
200 |
|
|
电动执行 |
普通型 |
ZAZ-60 |
ZAZ-60 |
DKZ-410 |
DKZ-410 |
||||||
|
电子型 |
JHZAZ1 |
JHZAZ2 |
JHZAZ3 |
JHZAZ4 |
|||||||
|
电动执行 |
普通型 |
400 |
400 |
6400 |
6400 |
||||||
|
电子型 |
2000 |
4000 |
6000 |
8000 |
|||||||
|
全行程 |
普通型 |
12.5 |
20 |
32 |
48 |
||||||
|
电子型 |
30 |
30 |
48 |
60 |
|||||||
|
消耗功率 |
普通型 |
28 |
35 |
||||||||
|
电子型 |
6 |
15 |
25 |
40 |
|||||||
﹡ 表中数据仅为常规配置,具体选用根据主要参数及用户要求而定。
■ 允许压差
电动双座调节阀允许压差表
|
公称通径(mm) |
25 |
32 |
40 |
50 |
65 |
80 |
100 |
125 |
150 |
200 |
|
400 |
3.97 |
3.08 |
2.44 |
1.94 |
||||||
|
2000 |
6.40 |
|||||||||
|
4000 |
6.40 |
6.40 |
6.40 |
6.40 |
||||||
|
6000 |
6.40 |
6.40 |
6.40 |
|||||||
|
6400 |
6.40 |
6.40 |
6.40 |
6.40 |
6.40 |
5.13 |
||||
|
8000 |
6.40 |
6.40 |
6.40 |
|||||||
|
16000 |
6.40 |
6.40 |
6.40 |
﹡ 允许压差值若大于公称压力,则取公称压力值。
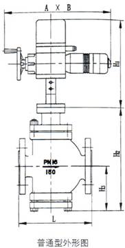
■ 双座外形尺寸及重量
■ 普通型(单位:mm)
|
公称通径DN |
25 |
32 |
40 |
50 |
65 |
80 |
100 |
125 |
150 |
200 |
|
|
A |
460 |
530 |
630 |
||||||||
|
B |
230 |
230 |
260 |
||||||||
|
H1 |
490 |
540 |
625 |
||||||||
|
L |
PN16 / PN40 |
160 |
180 |
200 |
230 |
290 |
310 |
350 |
400 |
480 |
600 |
|
PN64 |
230 |
260 |
260 |
300 |
340 |
380 |
430 |
500 |
550 |
650 |
|
|
H2 |
295 |
330 |
340 |
362 |
424 |
462 |
482 |
656 |
691 |
752 |
|
|
H3 |
110 |
130 |
135 |
148 |
174 |
194 |
204 |
260 |
280 |
346 |
|
|
重量(kg) |
PN16 / PN40 |
59 |
60 |
65 |
68 |
100 |
112 |
126 |
188 |
211 |
260 |
|
PN64 |
63 |
64 |
74 |
78 |
109 |
135 |
160 |
233 |
256 |
305 |
|
■ 电子型(单位:mm)
|
公称通径DN |
25 |
32 |
40 |
50 |
65 |
80 |
100 |
125 |
150 |
200 |
|
|
d |
φ155 |
φ162 |
φ170 |
||||||||
|
H4 |
290 |
325 |
380 |
||||||||
|
L |
PN16 / PN40 |
160 |
180 |
200 |
230 |
290 |
310 |
350 |
400 |
480 |
600 |
|
PN64 |
230 |
260 |
260 |
300 |
340 |
380 |
430 |
500 |
550 |
650 |
|
|
H5 |
295 |
330 |
340 |
362 |
424 |
462 |
482 |
656 |
691 |
752 |
|
|
H6 |
110 |
130 |
135 |
148 |
174 |
194 |
204 |
260 |
280 |
346 |
|
|
重量(kg) |
PN16 / PN40 |
19 |
21 |
26 |
28 |
59 |
71 |
85 |
132 |
155 |
205 |
|
PN64 |
23 |
28 |
36 |
38 |
68 |
94 |
116 |
176 |
201 |
255 |
|

■ 连接尺寸及标准
·法兰标准:铸铁法兰按GB4216-84 铸钢法兰按GB9113-88、JB/T79-94
·法兰密封面型式:PN10、PN16为凸面;PN40、PN64为凹凸面、阀体为凹面。
·结构长度:按GB12221-89标准
·薄膜执行机构气信号接口:内螺纹M16×1.5
·夹套保温型夹套载热体接口:对焊φ18×4
* 阀体法兰及法兰端面距离可以按用户指定的标准制造。
如:ANSI、JIS、DIN等标准。
■ 订货须知
订货时请用户提供以下资料:
·调节阀名称、型号
·公称通径(mm)
·公称压力(MPa)
·额定流量系数(Kv)
·固有流量特性
·介质名称、阀前后压力、温度、流量等
·工作温度及范围
·整机作用方式(电开、电关)及输入信号
·阀体、阀内件及填料材质
·附件(操作器、伺服放大器等)
·其它特殊要求
■ 型号
例
100ZAZN040KQO12SNO2DF表示阀口径为100mm的电动双座调节阀,标准型阀结构,公称压力4.0MPa,电开式,流量特性等百分比,普通型电动执行机构。连接法兰按制造厂规格,无防爆要求,输入信号4~20mA.DC,配电动操作器,伺服放大器。